摩托车二次进气是把废气吸入气缸再燃烧?错了!真实情况是这样

相关图片

何为壁炉的二次燃烧

5,燃烧充分:二次燃烧设计,没有经过彻底燃烧的固体燃料会产生气体

fgr技术将部分烟气引入燃烧器空气进气口一侧,实现部分废气的再循环

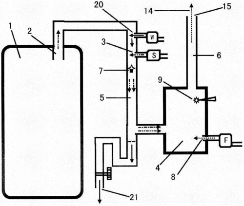
一种环保处理废气二次燃烧装置的制作方法

燃烧炉二次燃烧方法与流程

随机推荐

小时候可能不太注重防晒,所以皮肤有些泛黄.

滚动新闻 正文0 1/3 2021年2月28日,杨紫参加2020微博之夜活动造型

学会唱国歌 你会唱中华人民共和国国歌吗?

瘦下来遇见更好的自己,关于变瘦一定要看!

我的电动车型号是lev250-mn,把电瓶拆下来充电时,将充电器直接连接

预告海报周深_星轨记录仪78 预告剧照周深_星轨记录仪78 节目片段

少年派赵今麦郭俊辰双人海报##一秒cp最新海报

曾和梅艳芳共枕3年,红到周星驰不敢请,今他却沦落到没戏拍_林国斌