手臂情侣五星图腾纹身图案

相关图片

创意情侣纹身20张适合恋人手臂上的成对情侣纹身图案

适合情侣的纹身图案.#上热门 #纹身 #原创 #tattoo - 抖音

2020最新情侣纹身图片集 情侣纹什么图案好看

简单好看的情侣纹身图案情侣纹身4

夫妻纪念日_纹身图案手稿图片_吴效忠的纹身作品集

随机推荐

壁纸动漫古风唯美伤感人物插画作品分享

2021年3月最火壁纸

纯色背景图片

175cm李玉刚时尚造型牛仔衬衫九分裤穿出185的效果

云朵不再沉默公开承认她和刀郎的真实关系难怪两人会同住6年

【微信头像】张碧晨

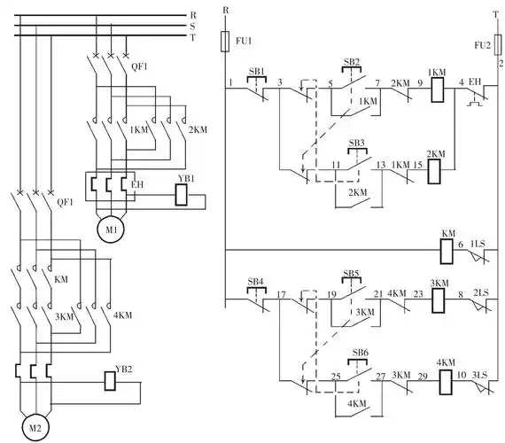
搅拌机的电气控制电路

日落时分美丽的大海上的帆船海上日出图片海上日出图片大全macz海上