angelababy头像(一)-一idol头像照片铺一-话本小说网

相关图片

搜集了一波angelababy头像(一) 用美女照片做头像,下辈子我先用这张脸

杨颖头像

杨颖angelababy头像

杨颖(angelababy)/爱豆头像/拿图扣1/自截滤/感谢收藏

杨颖angelbaby头像dt叶芝清

随机推荐

堂妈家的美味午餐,糖醋带鱼,油煎小白虾,家常炖豆瓣,蘑菇蛋花汤,烧饼

迪丽热巴在娱乐圈中,有浓颜系天花板的称号,一张皇冠公主造型,就能让

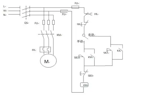
但是注意如果水泵功率过大,需要加交流接触器

60岁李连杰近况曝光:脸部浮肿,老到脱相太吓人,回国捞金被骂惨_利智

韩剧《坏妈妈》主海报!#罗美兰 × #李到晛 4月26日首播 - 抖音

黄旭熙

【盘点】女演员不常见的影视剧造型二十八-梁咏琪《赌神3之少年赌神》

工作间隙俏皮比耶可爱满分_镜头_表情_孔雪儿