【韩国神经病式沙雕配音】公司团建上演「寂静中的呐喊」!

相关图片

盘点沙雕配音第一期

【pop沙雕配音】文豪野犬给我火起来!

搞笑沙雕配音黑人兄弟爆笑点名这四川话一般人可能听不懂

【hades】【沙雕配音】巴啦啦小魔仙 游乐王子口胡配音

【明日方舟沙雕配音】我就是那个吃了假理智液的牛逼企鹅!(中文配音)

随机推荐

奇迹暖暖十二星座裙子

qq头像自由的女生高清图片

丁程鑫 - 堆糖,美图壁纸兴趣社区

李琪琪 2. 杜沛靖 3. 白伟杰 4. 张溪宇 5. 贾钊 6. 王文韬 7.

gateman盖特曼智能锁密码锁200-fh安装说明

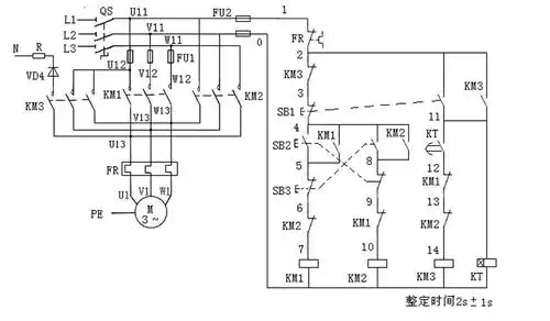
三相异步电动机正反转启动能耗制动电路!原理和接线图!

孕晚期左枕后位怎么睡觉

但是张铭恩的形象却截然相反,让人觉得他可能随时都会变节,毫无说服力