经典电路电动机点动控制线路介绍

相关图片

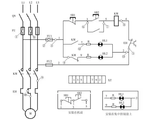
电动机自锁控制电路图(三相异步/自锁正转控制电路图)

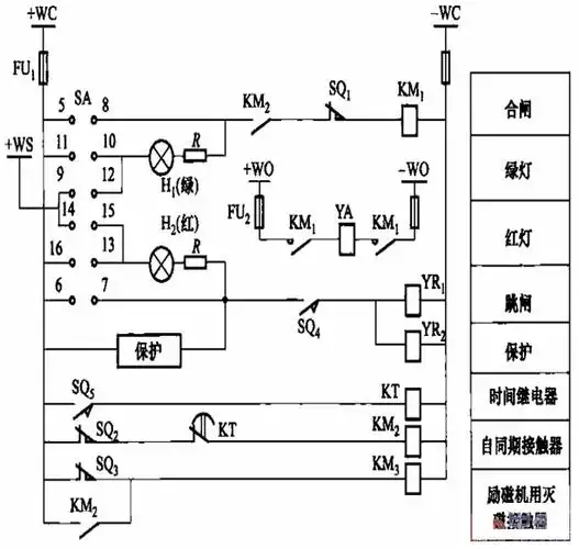
采用cd2-g型的灭磁开关控制电路图

掌握这4种基本控制电路,初学电工看电路也不再难 - 电工基础_电工电气

电动机基本控制电路工作原理与故障处理

文档下载 所有分类 工程科技 电子/电路 > 星三角启动控制原理图第1页

随机推荐

王俊凯戴麦唱跳的帅炸瞬间合集,这样的画面什么时候能再看一次

b&o 高性价比新品beoplay hx,好像一款显卡的名字__财经头条

火影忍者高清壁纸分享#二次元 #动漫 #游戏 #高清画质 # - 抖音

力辰lichenuptc20lh实验室超纯水机

画一个吉良 #jojo的奇妙冒险#

2021秋冬流行趋势裤子面料

96年1元纸币,这个冠号2000一张,你有吗?_年一元_市场_图片

73温馨情侣头像——夕阳下携手,浪漫不过如此