免费文档 所有分类 工程科技 电子/电路 电机y-Δ转换起动控制实验

相关图片

多吊点吊篮控制电路

电动机自锁控制电路图(三相异步/自锁正转控制电路图)

控制接线图,电子元件工作原理图,还有可控硅整流电路及负反馈调速装置

电动机基本控制电路工作原理与故障处理

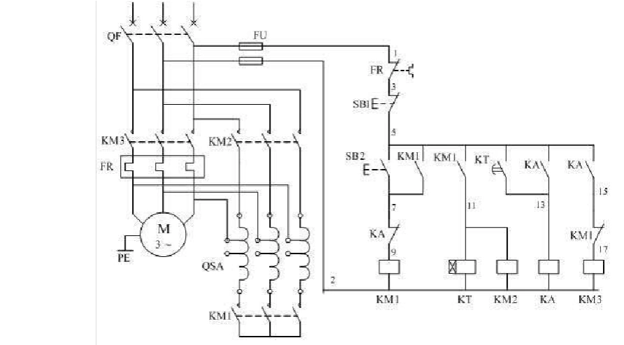
文档下载 所有分类 工程科技 电子/电路 > 星三角启动控制原理图第1页

随机推荐

刘昊然"野性"中分短碎发_头发_生活_发型

4月10日增程式电动汽车理想one开售四季度交付

>宝格丽(bvlgari)>宝格丽(bvlgari)k金项链>点击前往购买评价:价格

wallpaper2020年度最热门壁纸合集top30

回看郭富城一系列发型,三七分,奶奶灰,网友:都是玩剩的!

阳光很好风也温柔 歌曲动人但更多的开心来自于与你相遇@张晓钰dawn

《创造营2021》播出时间介绍

蔡少芬古装