抖音女生古装动漫头像沙雕超火图片

相关图片

小胖妹子爱喝酒#萌娃头像 - 抖音

抖音热门头像

抖音最火女生qq头像动漫 动漫头像图片大全 -【爱个性】

2023抖音最火动漫情头 高清好看的2023超火情侣头像卡通图片_情侣动漫

微信头像抖音最火头像

随机推荐

刘亦菲的神仙美颜谁扛得住,主动献吻好调皮,陈晓害羞不敢直视!

超好看情侣头像来啦,嘻嘻嘻

猫和老鼠情侣头像

朋友圈素材生活照女套图高清美女现实照真实女人图片微商美女

盘点女星寸头照杨颖帅气逼人迪丽热巴洒脱酷炫

我购买过最贵的一条内裤就是它!——lululemon aim男士四角裤本站首晒

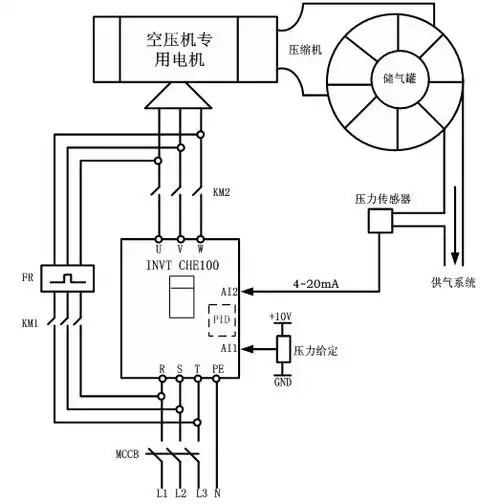
图3 空压机变频电气控制图如图3,空压机电机的电路上安装了"市电","

q版动漫超q超可爱不接受反驳