可参考现行09s304《卫生设备安装》图集

相关图片

09s304 卫生设备安装图集-01

09s303:医疗卫生设备安装 - 国家建筑标准设计网

09s304 卫生设备安装图集-01

09s304 卫生设备安装图集-01

09s304卫生设备安装3

随机推荐

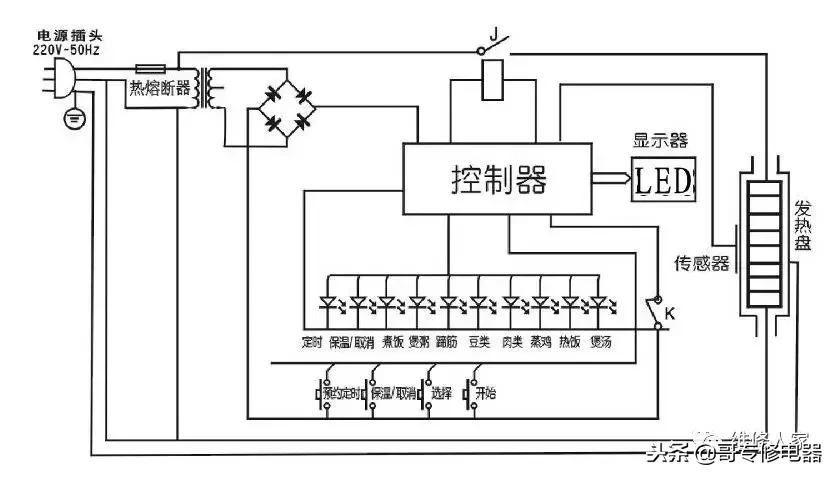
电压力锅维修(电压力锅维修学习)

陈慧琳事故后首次露面,右边眉毛有道疤,她笑称不清楚缝了多少针_活动

男明星:鹿晗亮相中国爱大歌会-小虾米

好期待呀 - 胖丁表情包系列_卡通表情

李治廷王力宏蒲巴甲好像三人对比照谁最帅 王力宏第一不用说

吴磊|陈晓|于正|cp粉|小花(小魔女doremi)_网易订阅

宽敞舒适的舞蹈教室

大三和弦及其转位钢琴谱-c调-虫虫钢琴