28例电气自动控制电路图,都是干货,快收藏吧!

相关图片

28例电气自动控制电路图,都是干货,快收藏吧!

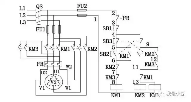
三角形—双星形双速电机控制电路一

自动往返控制线路

45张电工常用电动机控制电路图

5,自动往返控制电路原理图4,双重联锁正反转控制电路3,接触器控制的正

随机推荐

谢贤不再隐瞒,揭开张柏芝第三胎与谢家关系,我们冤枉谢霆锋了?

气质真人情侣头像

特色盖码饭菜单图片

小鬼王琳凯超话#街拍时刻#2022/07/06@小鬼-王琳凯最新机场街拍

2020深圳地铁线路图

我姓朱壁纸

名人明星李嘉欣

三针法测量螺纹中径