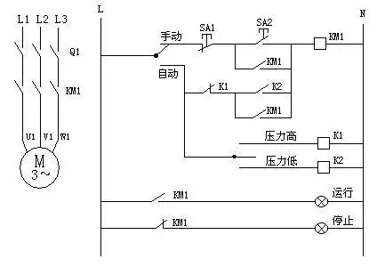
一个水泵自动控制的问题

相关图片

三相自动污水泵接线实物图

排污泵控制器 潜水泵控制器 水泵控制器 水位控制器 泵福

水泵自动控制箱接线要点(中间继电器和交流接触器)

用一个浮球控制三相水泵接线图

wl101a水位控制器,单相水泵的接线方法

随机推荐

原创蔡徐坤baby同框婚纱照,俊男美女超养眼,又一对非官方认证cp!

npc女仆到老婆

吴亦凡穿白西服搭配黑西裤亮相代言活动,皮肤白皙帅气十足!

大学生应生求职优秀个人简历模板范文表格word

阿凡达主题曲iseeyou听着听着就忍不住了

听live听郁可唯##郁可唯终身浪漫的开始巡演##微博演出季

> 爱卡试驾猎豹汽车cs9

大胸,没想到我隆胸的效果辣么好,超乎预期效果,手感也很棒,摸着软绵绵