挂烫机有什么危害吗?揭露四大弊端潜规则!

相关图片

想了解一下挂烫机,求原理图,设计图,温度控制原理

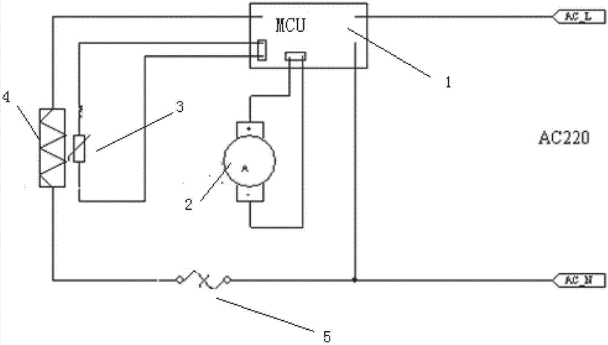
自动模式切换蒸汽挂烫机控制电路及具有它的挂烫机

智能蒸汽挂烫机状态检测电路及具有它的挂烫机的制作方法

挂烫机有危险吗?四种危害禁忌严重警告!

自动模式切换蒸汽挂烫机控制电路及具有它的挂烫机的制作方法

随机推荐

女生966款不同风格的刘海推荐 今天给大家总结966款超赞的刘海

线性图标

求映山红葫芦丝简谱,最好谱子上有歌词的,要c调的,不要b调的!

你有没有被张子枫的肩颈线条惊艳过?

颜值高的男生都留这款狗啃刘海短发

访校预约|3月30日新虹桥中学威睿达思美高ap中心2024年秋招开放日-上

王小妮∮贺东新歌《一起走》全网发布!

大码打底裤女高腰外穿裤皮冰丝薄款中老年妈妈裤子踩脚弹力健美裤黑色