2009电压力锅故障维修培训ppt

相关图片

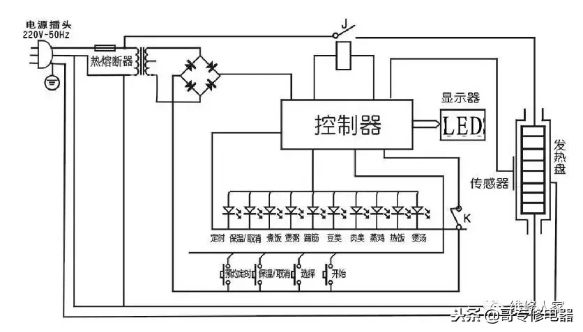
分析九阳电压力煲工作原理及故障

电压力锅维修(电压力锅维修学习)

高压锅电路接线图

无忧文档 所有分类 工程科技 电子/电路 几种电压力锅的原理与维修

富士宝电压力锅电路图

随机推荐

侯佩岑回应与昆凌撞图,这句话被赞情商高,网友:周杰伦笑了_恋情_彩虹

林俊杰 明星风尚壁纸

其实洗完头发之后,一定要吹干,因为当我们头皮长时间处于潮湿的状态

天然野生老珍珠

蜜汁鸡腿生胚190-210g其它

05——魔兽争霸3自定义战役实况解说合集

三个人去四川凉山要多少钱 ,吃住行游全面完整攻略

大马力高地隙全能打药车图片_高清图-富锦市立兴植保机械制造有限公司