但是,仔细的粉丝们和网友们在赏析郭富城新发型的前提下,也注意到他

相关图片

告诉你的tony老师 剪个郭富城发型吧 当年最流行的发型

郭富城:面对挑战,我从不怕失败丨人物

告诉你的tony老师 剪个郭富城发型吧 当年最流行的发型

四大天王收入排行,郭富城一把年纪还要参加综艺,最低调的最有钱_张

58岁郭富城再染黄发,发量超多不显老,老婆方媛超羡慕他的发量_发型

随机推荐

谁年轻时不是个美人之朱茵#朱茵之后,再无紫霞仙子#朱茵依然光芒四射

当红女星的古装造型赵丽颖杨幂刘亦菲谁仙气十足

帅领shvali集成热水器g11磨砂黑集成淋浴屏电热水器家用酒店一体式

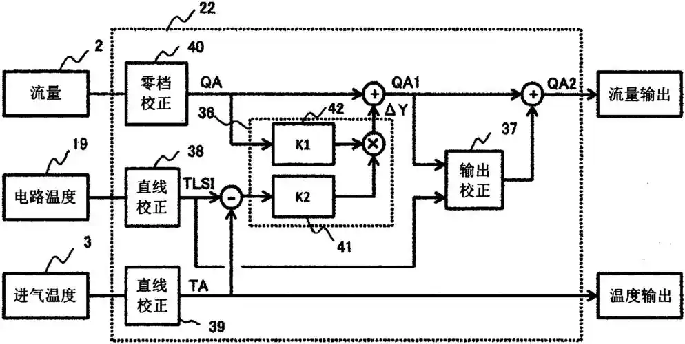
在具有校正输出的运算电路的空气流量计中,所述运算电路获取空气温度

想看的艺人/电视剧的手账或者有任何评价的话都可以评论哦~#追星手帐

斑马斑马(指弹图片版)吉他谱(图片谱)_宋冬野 - 吉他社

蘑菇点点情侣创意卡通图片桌面壁纸

朱洪茂