建筑物等电位连接及共用接地系统示意图

相关图片

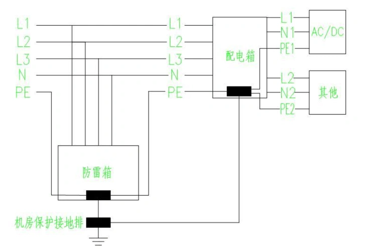
防雷接地示意图

防雷工程防雷接地装置的安装方法详解

防雷及接地装置工程量计算

防雷工程防雷接地装置的安装方法详解

接地是防雷的基础,标准规定的接地方法是采用金属型材铺设水平或垂直

随机推荐

迪丽热巴 麻辣变形计

易烊千玺和郭富城女儿打视频,黑西装配香槟帅气十足,秒变宠妹狂魔

彩铅蝴蝶绘画过程图来咯~#画画 #彩铅 #手绘 #画渣 #素 - 抖音

优美迷人的大海风景桌面壁纸

文字卡通搞笑文字控壁纸3

杰维士狗狗体内驱虫药打虫药片猫咪阿苯达唑片宠物用除虫线虫绦虫 体

华为(huawei)双千兆双频无线路由器ax3 pro ws7200黑色 凌霄四核 智能

结缘堂画像西方三圣佛像极乐世界庄严全景图接引像全堂佛1001 高100*