上工 全磨制细柄螺旋槽机用丝锥 螺纹丝锥丝攻螺纹螺旋槽丝锥盲孔_双

相关图片

60度 55度圆锥管螺纹有关尺寸参数表

圆锥管螺纹有关尺寸参数表

上工55度圆柱管丝锥圆锥管螺纹丝锥机用螺旋槽丝攻锋钢丝锥管制丝锥

60度 55度圆锥管螺纹有关尺寸参数表

山工牌 厂家直销 圆锥管螺纹机用丝锥 rc zg 丝锥

随机推荐

八字刘海

饭绘王源q图,软萌源超可爱

《橙红年代》马思纯陈伟霆假戏真做,爱情事业双丰收?

召集了东南西北四海的队长,分别是可爱的东海队长【贝洛·贝蒂】,西海

风里雨里我在等你简谱(歌词)-司文兰依依演唱-谱友张英681004上传1

成熟西装男头像高图片

清朝能造无畏舰大炮到了国民党执政时中国怎么就不会造大炮了

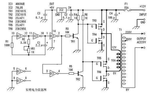
是低成本实用逆变器电路图,主要由mos场效应管,普通电源变压器构成