50张万圣节涂鸦个性跨境卡通节日创意装饰手机壳行李箱贴纸防水

相关图片

万圣节卡通简笔画.不给糖就捣蛋#万圣节 #卡通 #简笔画 # - 抖音

procreate绘画打卡|临摹|万圣节 临摹自@阿璇璇仔_ - 抖音

原创万圣节卡通插画分享两张万圣节插画

魔女之夜,万圣节派对.

吃糖果的南瓜怪万圣节主题画分享#万圣节 #万圣节主题画 - 抖音

随机推荐

李敏镐发微博配图寸头自拍网友评论颜值有些下降

清新简约风创意设计图片高清宽屏桌面壁纸

羞羞的铁拳gif沈腾gif瞄瞄gif卖萌gifsoogifgifsoogif出品gif

创造营亚洲##刘宇暹罗王子##刘宇在泰国拍写真热化了

2021最受欢迎的男生发型(2021年男士最热门发型)(图12)

暗黑破坏神4 姨妈答辩死灵刷热风

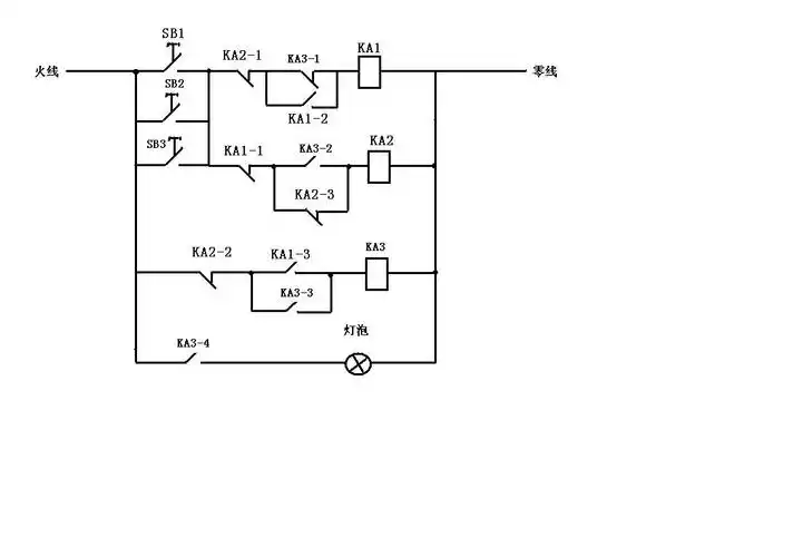
用一个点触按钮加二个继电器接入电路,如何能实现按一下按钮,电灯亮

白裤子搭配的第一招就是同色系穿搭,这样的办法也很保守,上下身着装都