电脑型电路图

相关图片

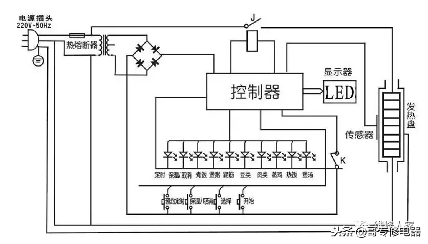
苏泊尔电压力锅cyyb40ya10-90 电路图

无忧文档 所有分类 工程科技 电子/电路 电压力锅原理图 (共1页,当前

红心牌微电脑电压力锅电路图(二张)

x技术 最新专利 电子电路装置的制造及其应用技术 本实用新型涉及一种

【图】容声cfxb50-90da电饭锅电路设计其它电路图

随机推荐

朴秀荣饭拍 red flavor

maoge77771 | 发布于1 分钟前 评论 0 0 莫吉托树叶爆珠,这款好抽

angelababy新剧《暮色心约》最新侧颜校服造型剧照有长发披肩甜美侧脸

不老女神周海媚素颜自拍-引网友惊叹

五律·栾树

爱情树_任妙音_高音质在线试听_爱情树歌词|歌曲下载_酷狗音乐

p>白志迪,1949年3月12日出生于北京市东城区,中国内地男演员,毕业于

芙蓉王短支