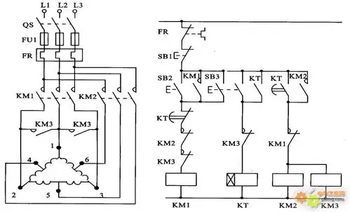
电机调速器工作原理以及接线图

相关图片

谁会这种电机调速电路?

jd1a-40滑差电机调速器 电磁调速电

三相异步电动机调速控制

滑差电机工作原理结构

一种滑差电机自动调速控制装置制造方法及图纸,滑差电机调速器接线图

随机推荐

张柏芝罕晒与三胎儿子温馨合照,快4岁的小王子暴风抽高打扮帅气

花腿进度纹身图片_腿部老传统生首火男花腿纹身图案(4)_广东省广州市

【边伯贤】【裴珠泫】crazy in love

英雄本色:周润发太聪明,利用和女人亲近,把枪都藏好了!

时代少年团眼镜造型##马嘉祺海俪恩品牌代言人##马嘉祺弈局斩雾妒十

蒋欣,李佳航领衔主演,张国立特别出演的电视剧《小舍得》播出已至半程

回顾小李琳:凭"杜冰雁"一炮走红,二婚嫁给"凌侍卫"她赌对了

小清新美女头像高清唯美 很清纯可爱的女生微信图片大全