配电室接地做法图集

百闻不如一见的标杆级电气工程工艺做法图集(上)

图片尺寸640x360

变配电室接地共3人

图片尺寸2000x2667

配电室接地干线1.jpg

图片尺寸600x450

什么是重复接地配电箱重复接地的做法示意图

图片尺寸526x411

变配电室如何接地变配电室接地干线施工方法分享

图片尺寸571x328

gb50303-2015《建筑电气工程施工质量验收规范》实战讲解

图片尺寸424x319

[分享]10kv配电室的防雷与接地设计

图片尺寸1080x596

配电室接地母线

图片尺寸768x552

图集《防雷与接地》14d504 双电源单母线分段 tn-c-s 系统变电站

图片尺寸640x432

10kv电力变压器安装接地有哪些形式

图片尺寸640x506

变配电室如何接地,变配电室接地干线施工方法分享

图片尺寸571x395

电子设备接地装置做法

图片尺寸358x382

14d504 接地装置安装_页面_097.jpg

图片尺寸3068x2182

配电箱接地示意图

图片尺寸408x344

6接地示意图.jpg

图片尺寸760x570

防爆配电箱重复接地概念

图片尺寸563x327

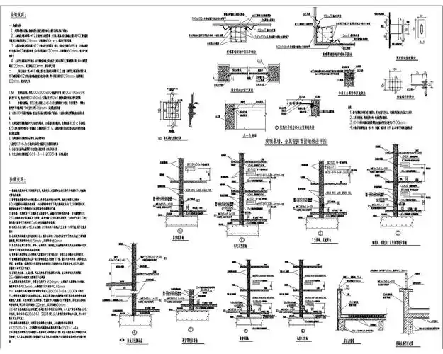
变配电室接地干线施工工艺标准

图片尺寸959x1356

4kv变配电,防雷与接地,二次原理图)

图片尺寸1600x1280

[分享]10kv配电室的防雷与接地设计

图片尺寸1020x1018

配电变压器防雷接地体安装口诀及要求

图片尺寸420x242